VRTB turbine WRTB turbine windrotor bolotov

​WRTB / VRTB TURBINE vertical wind turbine

windrotor Bolotov VRTB turbine WRTB turbine

WRTB: Next-Generation Proven Wind Tech. 

windrotor bolotov VRTB turbine WRTB turbine ВРТБ турбина

Field-proven  the  Windrotor's  Bolotov  efficiency  is  32 %

​​ WINDROTOR BOLOTOV POWER CURVE (REAL FIELD TESTING)

At the forefront of advancements in efficiency and sustainability, VRTB is turning proven experience and innovative thinking into exceptional results in  projects around the world.

S= 6.2 m2. Wind speed 13 m/s. P=3000 Wt



 Windrotor Bolotov (WRTB) – innovative solution, designed to transform the kinetic energy of wind flow into clean electricity.

The wind turbine consists of three main components, technically  jointed to each other:

- Wind turbine

  • Electric generator
  • Smart Wind Energy Harvester 

​- The HybridWB 5 kWt solution (see the photo Ground installation)

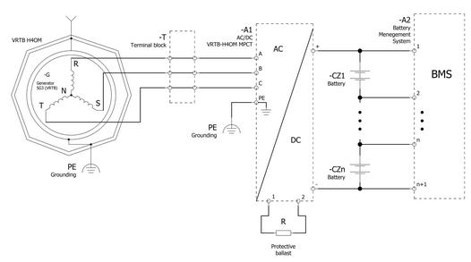
​Smart Wind Energy Harvester "WRTB MPCT" is designed to charge battery pack


VERTICAL AXIS WIND TURBINE : WINDROTOR BOLOTOV (WRTB)

​WRTB  lithium battery smart, fast charging, system ESS (Energy Storage System)

Wind direction and Wind Speed.
What is the value of benefits gives the omnidirectional wind turbine (VAWT) compared with propellers (HAWT) of any kind of your systems?
Answer. about 2 times more relative to electricity production and 3-4 times less relatively maintenance cost.

Energy Storage System for a Sustainable Power Supply.

ESS is a smart battery system that has a fast charge using electricity generated from the wind turbine, solar panels, and powers your needs by your demand.​ 

Adjustable capacity (kWh) for specific inquiries.

     Research and Development

The monitoring system 

We designed functional monitoring for remote data collection. Our monitoring system allows you to keep records of data and monitor the object`s key indicators in real-time mode.

​​​© Copyright 2019 Windrotor Bolotov wind power - All Rights Reserved

VRTB turbine WRTB turbine vertical wind turbine 

The "WRTB MPCT" is a highly reliable wind turbine controller - battery charger and its most critical feature is to maximize the harvested energy from the 3-Phase wind turbine into the battery by using the advanced technology of MPCT. The controller allows direct maximum power coefficient tracking for winds of entire range speeds.

The wide range of the input generator’s voltage and output battery voltage is well applied to the wind system to allow the system planner to produce the most of the wind energy. The input voltage range of the "WRTB MPCT" family may be wired in the range of 0 ~ 220 VAc nominal and the Maximum Automatic Brake Function is 300 Vdc.
"WRTB MPCT" may not only be used in wind off-grid systems but also wind hybrid systems.


Maximum Wind Turbine Capacity

​Charging 96 Vdc Batteries 8 KW

Charging 48 Vdc Batteries 4 KW

Charging 24 Vdc Batteries 2 KW

Charging 12 Vdc Batteries 1 KW  

​​Comparative Analysis of the Energy Utilization Capacity Factor for Vertical-Axis and Horizontal-Axis Wind Turbines

Results and Discussion
Analysis of the Advantages and Uniqueness of the Bolotov Wind Turbine (ВРТБ)
The presented model and the obtained results find convincing practical confirmation and further development in the design of the Bolotov Wind Turbine (Russian Patent No. 2352809), which is not merely a turbine but a comprehensive technical solution.

Multi-Blade Design and Operation Across the Entire Wind Spectrum. According to Claim 1 of the patent, the unit contains two coaxial rotors, each of which is multi-bladed (with 8 or more blades). As noted in Claim 3, this design, on one hand, "ensures a high coefficient of wind energy utilization (Cp)," and on the other – "allows for harnessing wind energy across the entire range of wind flow velocities," including the lightest breezes (from 2-3 m/s). This directly increases the coefficient K_vel ≈ 0.90 in our model, as the unit actively generates energy for a greater proportion of the time.
The Principle of Counter-Rotation and Its Impact on Dynamics. A fundamental distinction of the Bolotov turbine, as per Claims 1 and 2 of the patent, is its kinematic scheme. The unit consists of "first and second rotors, mounted on first and second hollow coaxial shafts," or using a direct drive in the generator assembly, which "are connected to the rotor and stator of an electric generator" and rotate in opposite directions. This solution implements a drive for a synchronous generator in a mutual counter-rotation mode.
The physical meaning and advantage of this scheme, disclosed in Claim 4 of the patent, are as follows:

Double Relative Speed: "The rotation of the rotors in opposite directions allows for an increase in the relative rotational speed of the generator's rotor and stator." The electromagnetic field in the generator's air gap is induced not by the speed difference of a single rotor and a stationary stator, but by the sum of the speeds of the two rotors spinning towards each other. This is equivalent to doubling the rotation frequency for a classical scheme without using a gearbox.

Sharply Increased Dynamics: Due to this effect, as stated in the patent, "the efficiency of electricity generation is improved." Torque and power are extracted from the generator with significantly higher efficiency. This results in the Bolotov turbine's power curve becoming much "steeper" – the unit reaches its nominal generation mode at substantially lower wind speeds compared to any turbines based on the principle of single rotation (Savonius, Darrieus, and their hybrids).

Flywheel Storage Effect and Gyroscopic Stability. The massive construction of the two counter-rotating rotors, as indicated in Claim 3 of the patent, serves as a highly effective kinetic energy storage device ("the use of rotors as flywheels"). The accumulated inertia allows the unit to "smooth out power peaks" caused by wind gusts and to continue rotating during brief lulls. Furthermore, "the rotation of the rotors in opposite directions balances the gyroscopic moments," which significantly reduces dynamic loads on the support structure and increases the overall service life of the unit.

Thus, the Bolotov Wind Turbine, in accordance with its patent, is not merely a modification of known VAWT types, but a fundamentally new design – a wind energy unit that combines in a single machine a multi-bladed rotor requiring no wind orientation, a unique counter-rotation kinematics for enhanced dynamics, and a flywheel storage for output power stabilization. This comprehensive combination of properties, "improving the efficiency and reliability of the wind unit" (Claim 4 of the patent), places it in a separate class of wind energy installations.
Conclusions
The theoretical superiority of Horizontal-Axis Wind Turbines (HAWTs) in the Betz limit coefficient of performance is not absolute and is valid only under conditions of stable, laminar flow.
The proposed model, which includes correction factors for orientation, wind speed variability, and control system operation, allows for a more adequate assessment of the operational Capacity Factor of wind turbines.
The calculations performed show that under conditions of an unstable wind flow, the operational Capacity Factor of a vertical-axis wind turbine of a rotary type can exceed that of a comparable horizontal-axis wind turbine.
The Bolotov Wind Turbine (Patent No. 2352809) demonstrates unique operational characteristics due to a complex of design solutions disclosed in the patent:
Multi-bladed design, ensuring operation in a wide range of wind speeds and a high Cp.
The principle of counter-rotation of two rotors, leading to an increase in the generator's relative speed and improved power generation efficiency.
The use of rotors as flywheels for smoothing power peaks and balancing gyroscopic moments.
This solution fundamentally distinguishes the Bolotov turbine from traditional VAWTs with single rotation and allows it to be classified as a separate class of highly efficient wind energy units for distributed generation.
Consequently, the niche application where VAWTs (particularly, multi-bladed counter-rotating designs like the Bolotov turbine) demonstrate a competitive or superior advantage is in urbanized areas, hilly terrain, and other locations with complex wind regimes.


WRTB -vertical-axis wind turbine and its integrated power systems have demonstrated long-term operational efficiency and resilience across diverse macro-climatic zones. This proven reliability is underscored by their deployment in over 110 critical infrastructure projects within the alternative energy sector.
Significant performance disparities exist among Vertical Axis Wind Turbines, with the WRTB  turbine demonstrating superior characteristics in reliability and power coefficient.

​A research and engineering consortium, united by the objective of developing a highly advanced vertical-axis wind turbine (VAWT), has successfully shepherded the Bolotov Wind Rotor (WRTB) technology through its complete lifecycle. This comprehensive initiative spanned the initial invention and conceptual design to extensive scientific and engineering development, culminating in the production of both pilot and commercial-series turbine models. A significant manufacturing achievement was the mastery of fabricating turbine structures from both steel and polymer composites, allowing for optimization based on application-specific requirements.

The WRTB turbine introduces an innovative architectural paradigm for wind energy conversion. While its power performance is comparable to conventional wind turbines in its class, the WRTB distinguishes itself through a synthesis of unique design elements and advanced technologies that enhance its energy harvesting efficiency. Empirical analysis indicates that the WRTB VAWT achieves an approximate 30% increase in wind energy capture efficiency relative to the majority of small-scale wind turbines.

This performance is attributed to several key technological features:

Integrated Guide Vane System: A set of optimally designed guide vanes acts as a wind-concentrating apparatus, accelerating and directing airflow precisely onto the rotor blades, thereby augmenting the torque generation.

Modular Aerodynamic Design: The implementation of aerodynamic modules with variable diameters and heights provides a scalable platform, enabling the production of turbines across a wide capacity spectrum from a unified core technology.

Independent Electromechanical System: A patented configuration allows for the independent rotation of both the turbine rotors and the generator's stator and rotor components. This principle facilitates the maintenance of a rated voltage output even under conditions of low wind speed, significantly enhancing energy yield.

From an implementation standpoint, the WRTB turbine is characterized by its high efficiency and operational discretion. The absence of external moving parts and its low-noise profile ensure minimal visual and acoustic impact, allowing it to meet stringent sanitary and environmental standards for installation in sensitive locations.

This technological advancement is the result of a sustained, 17-year research program conducted by the authors' team. This program encompassed a diverse portfolio of fundamental and applied scientific investigations aimed at identifying promising wind turbine concepts and enhancing the performance and reliability of renewable energy power systems.